隨著現代科技的飛速發展和人們生活水平的不斷提高,生物制品在日常生活中扮演著越來越重要的角色,從食品、保健品、化妝品等日常用品,到醫用藥物。相應的生物提取技術也成為生物制品研發過程中重要的研究議題之一。國內外對植物等生物中有效成分的提取方式主要是間歇式提取工藝,這種工藝主要以罐裝置為主,由于物料并不移動,只是溶劑做定向流動,從而使原料和溶劑不能相互充分接觸,造成傳質阻力較大,導致含有效成分的提取液濃度在整個過程中無法形成理想的梯度。目前隨著研究的深入,根據化學工藝領域中逆流吸收的原理,出現了一種連續動態逆流提取的生產工藝。其原理是先將物料放置到預浸艙體中進行侵泡,等到物料軟化后通過擠壓器進行擠壓、揉搓和混合,最后導入到逆流提取裝置中對物料進行提取。由于連續逆流提取過程中的各工藝需要協調工作,而設備之間的工藝關系復雜,對操作條件的要求也較為嚴格,使得在整個工藝流程控制方面對自動化水平要求較高,一般的簡單控制系統難以勝任。國內外現有的系統控制模式普遍局限在現場層和控制層,相應的有效生產數據只是存儲在本地計算機數據庫中,不能實時送達信息到管理層,供管理層進行生產綜合決策和調度。
為了提高生產效率和管理水平,使企業實現生物提取過程管控結合的綜合自動化,本文針對連續逆流超聲提取工藝,基于西門子 PCS7,從控制系統的硬件組態、網絡配置、CFC 程序設計以及 WinCC 組態等方面進行了深入研究,并提出了模糊串級控制和比值控制策略。經過測試表明該系統穩定可靠,易操作性和容錯性強,在生產的過程中有效的克服了干擾和時滯,提高了提取效率,是一個能夠適應生產環境不確定性和市場需求變化的高效率、高靈活性的生產經營系統。
隨著經濟的飛速發展,生活品質成了人們的追求目標,因此生命和健康這一話題也引起了極大的關注。“白芷,長肌膚潤澤,可作面脂。”這是中國古代醫學名著《神農本草經》中對植物等天然制品在美容護膚功能上的解釋。經過幾千年的發展,植物等純天然生物的作用已經不僅僅應用于醫藥領域,生物制品也不只是藥物,更是發展到滲透到不同行業和人們生活的各個方面,包括藥品、化妝品、食物添加劑、染料、殺蟲劑等產品,這些行業的發展和生物技術的應用,為生物產品的開發和利用邁出了最重要的一步。目前從中草藥等植物中提取相應的有效成分研發藥品、保健品等產品已經成為了生物制品這一領域中最為卓越的一支,在現代醫學生活理念的影響下,擁有相應治療和保養功能的生物提取物產品很受歡迎。因此生物提取技術已經成為發展生物制品過程中最重要的研究議題之一。
傳統生物提取工藝包括有機溶劑溶解法、熱水浸泡法、系統溶劑溶解法等這些方法不需要特殊的儀器,應用較為普遍,但存在著產品安全性低、耗時長、提取率低,不能滿足現代自動化批量生產的要求等缺點。因此采用新的提取手段并結合計算機技術,控制策略和通信技術組成自動化生產系統已經成了發展生物制品的迫切要求。
連續逆流超聲提取裝置是科技發展的產物,它將超聲提取和連續逆流提取融為一體,在超聲波的作用下極大的縮短了植物中有效成分的提取時間,保證了在連續的工作情況下逆流提取工藝的良好運行,提高了提取效率,節省了溶劑的用量,有效的降低了提取溫度,降低能耗,在保證生產工藝安全穩定運行的同時,避免了殘渣對環境的污染,是一套高效、節能、安全、環保的生物制品生產加工設備。在采用連續逆流超聲提取技術同時,構建基于該裝置的自動化系統顯得尤為重要。通過對連續逆流超聲提取構建自控系統,可以對生物制品生產實現檢測、控制、優化、調度、管理和決策,達到增加產量、提高質量、降低消耗、確保安全等目的。由于有效成分在提取的過程中,對提取環境以及工藝參數要求極為嚴格,因此采用采用先進的控制理論并結合計算機控制技術對溫度、壓力、流量等參數進行精準的控制可以提高有效成分在生產設備的提取效率。自動化系統的構建,一方面通過其精準的控制滿足了提取過程中的嚴格工藝要求,提高了生產效率及產量,并且節約了人工成本。另一方面系統通過對生產現場的監控,獲取生產狀態,可以對信息進行整合,并通過通訊手段將信息傳送給管理決策者,便于管理者的生產決策極大地提高了企業管理效率,規避了
由于產量定位不準造成的損失。
本文通過分析連續逆流超聲提取工藝,針對單螺旋提取艙體溫度、物料與溶劑加入量的配比設計了模糊串級控制策略與比值控制策略,通過采用 PCS7系統協調連續逆流提取過程中的各個設備之間的配合,保證穩定的溶劑溫度,合理的物料與溶劑配比,提高生產效率和產品質量,進而實現植物連續逆流提取過程的管理和控制。
隨著科技水平的提高和計算機技術的變革,解放勞動力成為了人們的迫切希望,因此自動化技術得到了飛速發展。自動化設備的應用能夠使從業人員避開沉重的體力性勞動、部分腦力勞動、以及復雜危險的現場工況,并且能夠提升產品生產效率,改善人們對自認科學的認識和創造生活的能力。自動控制技術與植物提取工藝的組合是科技發展的趨勢,通過采用自動控制技術能夠極大的降低植物提取的時間,進而改善工藝設備的利用率與產品產量;自動化技術的應用也可以降低由于個人原因造成的失誤,提高生產質量;節約了人工成本,提高了物料和能源等利用率,極大的促進了植物提取的產業化。植物提取智能系統的研發已有了巨大的進展,相當多的自動化系統正在藥廠或化工廠的生產過程中扮演關鍵角色。
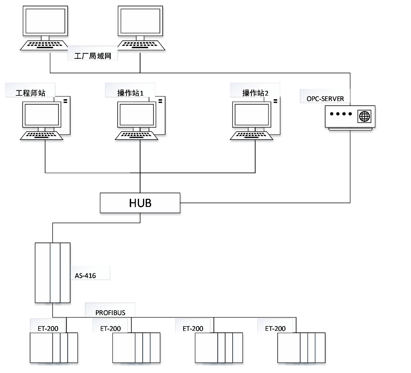
哈爾濱制藥總廠與哈爾濱工業大學合作設計綜合自動化提取設備,并為設備搭建了管控結合的生產機制,該設備選擇常用的 DCS 系統結構,該結構的特征是分散控制,集中管理。整個工藝需要 300 多個 I/O 點,同時采用 10 個分布式 I/O 模塊(ET200M)作為子站,對不同的階段進行控制。工程師站與操作員站之間、主控制器與站點之間都采用工業以太網進行通訊,現場設備與控制器之間進行數據傳輸則通PROFIBUS 現場總線,通過網絡的搭建進而實現了對整個生產線的控制與數據管理。

掃一掃咨詢微信客服